Caricare documenti e articoli online 
INFtub.com è un sito progettato per cercare i documenti in vari tipi di file e il caricamento di articoli online.


 
Non ricordi la password?  ››  Iscriviti gratis
 

Alimentatore con uscita variabile

tdp



Alimentatore con uscita variabile


Obiettivo: realizzare un alimentatore con l'uscita di tensione regolabile tra un valore minimodi circa 0 ed un valore massimo pari a circa 15V e con una corrente massima erogabi 242e48c le di 1A.

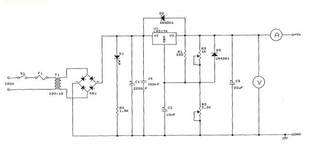
Il circuito:

Componenti:

C1   2200uF Condensatore elettrolitico 50V

C2   10uF Condensatore elettrolitico 50V

C3   22uF Condensatore elettrolitico 50V

C4   100nF Condensatore plastico

D1    Led rosso

D2, D3 1N4001 Diodo



PR1 3A, 100V Ponte raddrizzatore

R1   330Ω 1/4W

R2   2,2KΩ Potenziometro lineare

R3   1KΩ Trimmer

R4  1,8KΩ 1/4W

U1   LM317K Regolatore variabile

Schema a blocchi:




Utilizzando un trasformatore per diminuire il valore picco-picco della tensione di rete, si utilizza un ponte di Gretz per raddrizzare l'onda sinusoidale in una doppia semionda; con i condensatori si impediscono disturbi dalla variazione di tensione di rete e dalle variazioni del carico. I diodi D2 e D3 servono per facilitare la scarica dei condensatori C2 e C3 quando per esempio avviene un cortocircuito. Il regolatore di tensione utilizzato è LM317K, in grado di fornire una tensione variabile da circa 0 a 15V; si può schematizzare nel seguente modo:

Il regolatore è realizzato in modo da mantenere costante la tensione fra il terminale di uscita OUT e ADJ.

Questa tensione viene chiamata VREF ed è pari a 1,25V.

Per il partitore di uscita vale quindi l'espressione:

VO=VREF+R2*(IADJ+VREF/R1)=VREF*(1+R2/R1)+R2*IADJ

Siccome il valore della IADJ è piuttosto basso circa 100uA, è possibile trascurare nell'equazione il secondo addendo, sicché si può scrivere:

VO=1,25*(1+R2/R1)

In condizioni di minima erogazione di corrente, cioè a tensioni elevate all'uscita (15V), la potenza dissipata si abbassa in base alla relazione:  PD=(Vi-VO)*IO.

Realizzazione: Dopo aver disegnato lo schema elettrico su un foglio, si ridisegna il circuito sul DRAFT ORCAD assegnando i moduli adeguati ai componenti, poi su DOS creiamo la NETLIST che carichiamo sul PCB e riposizionano i componenti come nello sbroglio a mano. Stabilita la posizione dei componenti e le piste di collegamento fra essi, si stampa il master del PCB, cioè il disegno delle piste, su la carta da lucido. Per fare questo dobbiamo creare il file di PLOT che viene utilizzato da un simulatore di plot per stampare il disegno anche con una normale stampante. Dopo questo, si procede con la fase di realizzazione del circuito stampato tramite il processo fotolitografico. Per prima cosa si pulisce la basetta di rame con della lana di acciaio e dell'alcool, per togliere le impronte e l'unto delle dita. Si applica il fotoresist uniformemente su tutta la superficie; successivamente si fa seccare in un forno a 100°C, poi si lascia raffreddare al buio.

Poi si mette la piastra e la carta lucida con il disegno delle piste sulla base della macchina a raggi ultravioletti in modo da far polimerizzare il fotoresist sul rame della basetta. Il fotoresist non polimerizzato si può asportare  ponendo la basetta in una soluzione di acqua e soda caustica.

L'ultima fase comprende l'asporto della parte di rame in cui il fotoresist non era polimerizzato, cioè che non appartiene alle piste. Questo si effettua con la macchina per l'incisione, la quale spruzza sulla piastra acido cloridrico che corrode il rame. Finita questa fase possiamo forare la basetta con il trapano. Per il potenziometro e il trimmer abbiamo dovuto fare fori leggermente più grossi, perché hanno i piedini più larghi.

Collaudo: applichiamo all'uscita dell'alimentatore un multimetro per misurare tensione e corrente con un carico variabile, in cui la tensione deve rimanere il più costante possibile. 




Privacy




Articolo informazione


Hits: 17631
Apprezzato: scheda appunto

Commentare questo articolo:

Non sei registrato
Devi essere registrato per commentare

ISCRIVITI



Copiare il codice

nella pagina web del tuo sito.


Copyright InfTub.com 2025